Share
Analog Devices, Inc. AD8099ACPN-EBZ
Description
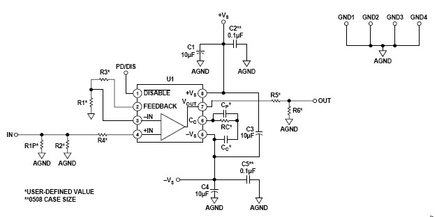
The Analog Devices AD8099ACPN-EBZ is a non-inverting amplifier designed for instrumentation and measurement applications. It features a wide bandwidth of up to 1.5GHz, low noise of 1.5nV/√Hz, and a high slew rate of 1.5V/µs. The amplifier also has a low distortion of -90dBc, making it ideal for precision measurements. It has a wide supply voltage range of 2.7V to 5.5V, making it suitable for a variety of applications. The AD8099ACPN-EBZ is a great choice for instrumentation and measurement applications that require high accuracy and precision.
Specifications
Analog Devices, Inc. technical specifications, attributes, parameters and parts with similar specifications to Analog Devices, Inc. .
- TypeParameter
- Package / CaseSOIC
- Number of Pins0
- Nominal Supply Current16mA
- Common Mode Rejection Ratio105 dB
- Gain Bandwidth Product3 GHz
- Capacitance - Input1.8pF
- RoHS StatusNon-RoHS Compliant
- Lead FreeContains Lead
0 Similar Products Remaining
Technical Documents
Associated Products
| Part Number | Manufacturer | Description | Stock | RFQ |
|---|---|---|---|---|
| ON Semiconductor | OPTOISOLATOR 5KV TRANSISTOR 4SMD | 17820 | RFQ |


Product
Brand
Articles
Tools


