Microchip MIC2299-15YML EVMIC2299-15YML Evaluation Board
Description
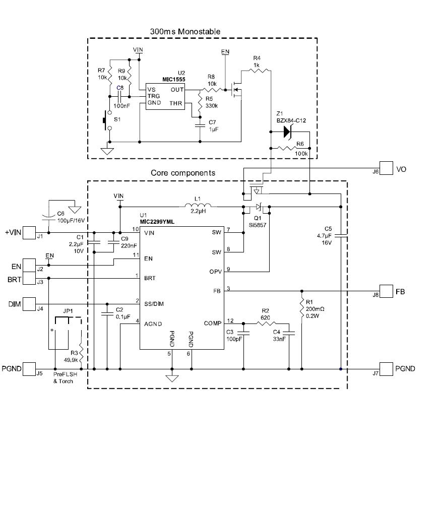
The Microchip Technology MIC2299-15YML EV board is designed to enable the evaluation of the MIC2299, a 3.5A switch, high power white LED driver. This board is suitable for a wide range of applications, including consumer electronics, automotive, industrial, and lighting. It features a wide input voltage range of 4.5V to 28V, adjustable output current up to 3.5A, and a wide dimming range of 0.1% to 100%. It also has a low quiescent current of only 1.5mA, and a low shutdown current of 0.1uA. The board also includes a wide range of protection features, such as over-voltage, over-temperature, and short-circuit protection. This board is ideal for applications that require high efficiency, low power consumption, and reliable performance.


Product
Brand
Articles
Tools







