Linear Technology/Analog Devices DC1266A-ABOARD DELTA SIGMA ADC LTC2453
Description
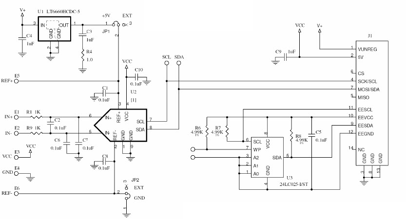
The Analog Devices DC1266A-A Demo Board is a versatile tool for evaluating the performance of the LTC2453 16-bit I2C Differential Analog to Digital Converter in a 3x2 DFN package. This board features a wide range of instrumentation and measurement capabilities, including a programmable gain amplifier, a low-noise voltage reference, and a wide range of input ranges. It also includes a USB-to-I2C interface for easy connection to a PC, and a graphical user interface for easy configuration and data logging. The board is ideal for applications such as industrial process control, medical instrumentation, and data acquisition.
Specifications
Linear Technology/Analog Devices technical specifications, attributes, parameters and parts with similar specifications to Linear Technology/Analog Devices .
- TypeParameter
- Lifecycle StatusPRODUCTION (Last Updated: 3 months ago)
- Factory Lead Time8 Weeks
- Package / CaseDFN
- Number of Pins0
- PackagingBox
- Published2007
- Part StatusActive
- Moisture Sensitivity Level (MSL)1 (Unlimited)
- Operating Supply Voltage5V
- InterfaceI2C, Serial
- Number of Bits16
- Utilized IC / PartLTC2453
- Supplied ContentsBoard(s)
- Data InterfaceI2C, Serial
- Sampling Rate60 sps
- Evaluation KitYes
- Sampling Rate (Per Second)60
- Number of A/D Converters2
- Input Range±VREF
- REACH SVHCNo SVHC
- RoHS StatusROHS3 Compliant
0 Similar Products Remaining


Product
Brand
Articles
Tools
















