Linear Technology/Analog Devices DC1504AEVAL BOARD BUCK REG LT4180
Description
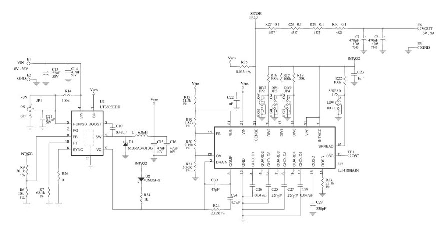
The Analog Devices DC1504A-A LT4180EGN Demo Board is a virtual remote sense controller that provides a wide range of power management capabilities. It has an input voltage range of 8V to 36V and an output voltage of 5V at 3A. The board is designed to provide efficient power management for a variety of applications, including industrial, automotive, and consumer electronics. It features a wide range of features, including over-voltage protection, over-current protection, and thermal protection. The board also includes a graphical user interface for easy configuration and monitoring. The board is designed to be used with a variety of power sources, including AC, DC, and battery.
Specifications
Linear Technology/Analog Devices technical specifications, attributes, parameters and parts with similar specifications to Linear Technology/Analog Devices .
- TypeParameter
- Lifecycle StatusPRODUCTION (Last Updated: 2 weeks ago)
- Factory Lead Time8 Weeks
- Number of Pins0
- SeriesVirtual Remote Sense™
- Published2010
- Part StatusActive
- Moisture Sensitivity Level (MSL)1 (Unlimited)
- Voltage - Output5V
- Frequency - Switching500kHz
- Utilized IC / PartLT4180
- Supplied ContentsBoard(s)
- Evaluation KitYes
- Board TypeFully Populated
- Main PurposeDC/DC, Step Down
- Outputs and Type1, Non-Isolated
- Regulator TopologyBuck
- RoHS StatusROHS3 Compliant
0 Similar Products Remaining


Product
Brand
Articles
Tools










